Классификация системы кондиционирования
Мы классифицируем системы кондиционирования, чтобы отличать один тип от другого. Это дает основу для выбора оптимальной системы кондиционирования воздуха в зависимости от требований здания. Кондиционер можно разделить на три категории, в том числе:
Классификация по основному назначению:
- Комфортное кондиционирование воздуха в гостиницах, домах, офисах и т. Д.
- Коммерческое кондиционирование воздуха, например, в торговых центрах, супермаркетах и т. Д.
- Промышленное кондиционирование воздуха, например, обработка, лаборатории и т. Д.
Классификация по сезону в году:
- Летний кондиционер, который контролирует все четыре атмосферных условия для летнего комфорта.
- Зимний кондиционер создан для комфорта зимой.
- Круглогодичный кондиционер, состоящий из инструментов для нагрева и охлаждения с автоматическим управлением, который может работать в любых погодных условиях в течение года.
2.4 Вытяжная ветвь
Полноповерхностное соединение, поз.13,19 (рис.2.1) | KLM/CLP 40 | ||
Длина демпфирующего вкладыша | 150 | мм | |
Масса вкладыша | 57 | кг | |
Размер соединения | 2190/1500 | мм | |
Фильтровальная камера, поз.14 (рис.2.1) | KLM/F. KR 40 EU3 – L | ||
Доступная сторона: | левая | ||
Длина камеры | 500 |
Вес камеры | 123 | |||
Фильтр | EU3 | карманный | ||
Длина фильтра | 360 | |||
Падение давления в камере | 214 | |||
Демпфирующая камера, поз.15, 18 (рис.2.1) | KLM/TL 40 – 2000 | |||
Длина камеры | 2000 | мм | ||
Вес камеры | 866 | кг | ||
Падение давления в камере | 11 | Па | ||
Гликолевое окружение – охлаждение, вода + этиленгликоль 50%, поз.16 (рис.2.1) | KLM/CH. VE N – ATYP | |||
Расположение патрубков: | левое | |||
Длина камеры | 500 | мм | ||
Вес камеры | 496 | кг | ||
Мощность охлаждения | 105 | кВт | ||
На входе | На выходе | |||
Температура воздуха | 24,0 | 9,9 | єС | |
Относительная влажность воздуха | 30 | 83 | % | |
Температура охлаждающей жидкости | 8,1 | -2,0 | єС | |
Падение давления охлаждающей жидкости | 20,0 | кПа | ||
Присоединительный размер теплообменника | 2 1/2 | |||
Камера содержит иллюминатор. Камера требует минимальную высоту основания 150 мм. В комплект поставки входит сифон. | ||||
Скорость циркуляции воздуха | 1,80 | м/сек | ||
Объем конденсата | 11,84 | л/час | ||
Падение давления в камере | 49 | Па |
Вентиляторная камера, поз.17 (рис.2.1) | KLM/VS. PR 40 L/1LA7 163-4AA 305540.1449 | ||
Доступная сторона: | левая | ||
Длина камеры | 2200 | мм | |
Вес камеры | 593 | кг | |
Количество воздуха | 5,250 | м3/сек | |
Требуемое внешнее давление | 900 | Па | |
Общее падение давления в агрегате | 334 | Па | |
Требуемое общее давление | 1234 | Па | |
Истинное общее давление | 1234 | Па | |
Тип вентилятора | центробежный | ||
Рабочая скорость вращения вентилятора | 1449 | об/мин | |
Коэффициент полезного действия вентилятора | 81 | % | |
Диаметр колеса вентилятора | 630 | мм | |
Двигатель | 1LA7 163-4AA 305540 | ||
Вес двигателя | 76 | кг | |
Требуемая мощность двигателя | 8,02 | кВт | |
Мощность двигателя | 11,00 | кВт | |
Количество оборотов двигателя | 1460 | об/мин | |
Ток статора для напряжения 400 В/50 Гц | 21,40 | А | |
Количество полюсов | 4 | ||
Аксиальная высота двигателя | 160 | мм | |
Падение давления в камере | 334 | Па |
Диспетчеризация вентиляции и кондиционирования
Диспетчеризация – это сбор сигналов с датчиков и на их основе управление всеми процессами. Основными функциями диспетчеризации вентиляции и кондиционирования являются:
- Индексация поступающих сигналов от датчиков, их обработка и настройка.
- Подача сигнала диспетчеру, если в системе произошли отклонения от заданных параметров или возникла нестандартная или аварийная ситуация.
- При необходимости производится перевод работы всей схемы в аварийный режим.
- Если возник пожар в здании, включается система отвода дыма.
- Строго отслеживаются параметры воздуха, которые поддерживаются на всем протяжении работы оборудования.
- При необходимости регулировка заданных параметров.
- В часы пониженных нагрузок системы вентиляции и кондиционирования переводятся в режим экономии электроэнергии и других видов энергоносителей (пар, горячая вода).
- Обрабатываются данные в момент включения или отключения.
В зависимости от того, какие требования заказчик предъявляется к кондиционированию, автоматизация может производиться с использованием свободно-контролируемых приборов (контроллеров) или с добавлением так называемых программно-аппаратных комплексов. Второй вариант дороже, но он дает возможность объединить в одном пункте контроля все рычаги управления.
При этом необходимо понимать, что ситуации в больших зданиях с несколькими подсистемами могут быть разными. Поэтому кондиционирование и вентиляция разделяется на модули в плане обеспечения диспетчеризации. И каждый модуль при возникновении внештатной ситуации может работ автономно.
Возможности диспетчеризации:
- можно организовать управление большим количеством модулей, которые по мере необходимости подключаются параллельно;
- настройка сбора данных, которые необходимы пользователю;
- возможность передача данных на другие компьютеры;
- контролируется телефонная и компьютерная сети;
- автоматизация процессов передачи данных от нижних уровней к пульту управления;
- передача данных на телефон.
Контроллеры для автоматизации и диспетчеризации
В принципе, необходимо отметить, что технологическая схема кондиционирования и вентиляции здания, в которую входит контроллер, является стандартной, а точнее базовой. Ее можно изменять под нужные требования с дополнением. К примеру, можно изменить контроль температуры внутри помещений не через канальный датчик, установленный в воздуховодах системы отводной вентиляции, а через каскадный, который устанавливается непосредственно в самом помещении. Или можно внести в конфигурацию подогрев жалюзи в кондиционировании, которые открывают или закрывают проемы.
То есть, диспетчеризацию систем вентиляции и кондиционирования с учетом установленных контролеров можно развивать по разным схемам. И при этом можно подобрать такую технологическую цепочку, которая будет выгодна именно для определенного вида зданий, где установлены разные требования к отдельным помещениям.
Автоматизация в быту
Сегодня все чаще звучит термин – «умный дом». По сути, это автоматизация контроля над всеми сетями, которые обеспечивают нормальную жизнедеятельность человека в собственном доме. Конечно, это обширная сеть, в задачи которой входит:
- безопасность внешняя и внутренняя (последняя – это слежение за сотрудниками, выполняющих бытовую работу в доме);
- контроль и слежение за аварийными ситуациями: утечка газа, холодной или горячей воды;
- создания благоприятного климата внутри помещений, а это касается кондиционирования, отопления и вентиляции.
При этом диспетчеризация строго контролирует всю работу инженерных сетей. И если есть необходимость изменить какой-либо параметр, нет нужды бегать по этажам к щитам автоматики, чтобы провести настройку. «Умный дом» снабжается отдельно установленным мини-пультом или мини-блоком, через который и проводится регулирование и настройка требуемых режимов.
Самое главное, что вся автоматизация завязана на диспетчеризации с установленных в нее контроллеров. То есть, технологическая схема здесь точно такая же, как и на любом объекте, где присутствуют модульные схемы кондиционирования и вентиляции.
Рейтинг производителей
General Climate
Недорогие оконные моноблочные агрегаты легко устанавливаются на подоконнике или под форточкой. На зиму устройство можно при желании убрать. Опция охлаждения воздуха (крайняя отметка – 15 градусов) присутствует у всех моделей, а вот нагрева – лишь у части. Конденсат автоматически испаряется с радиатора.
Особенно востребованы модели W-05CM и W-09HRN1. Первый кондиционер компактный, легко уместится в форточке, но опции обогрева и пульта управления у него нет. Это бюджетное устройство для охлаждения воздуха до нужных значений. У второй модели габариты больше и она работает тише. Она может не только охлаждать, но и обогревать воздух. К кондиционеру прилагается пульт.
Electrolux
Шведская фирма производит мобильные моноблоки небольших габаритов (до 0,7 м в высоту). Они имеют выразительный дизайн, экономны в плане энергопотребления, эффективно охлаждают помещение (опция обогрева есть не у всех моделей). Предусмотрена автоматизация включения и выключения для поддержания нужной температуры (точный показатель можно настраивать до градуса).
Спросом пользуется модель ЕАСМ-11. Ее преимущество – отсутствие нужды в постоянном сливе сконденсированной влаги.
Zanussi
Итальянская компания также выпускает передвижные моноблоки. Пользователи отмечают, что модели работают тише, чем кондиционеры Electrolux, но охлаждают помещение медленнее. Минимизацию шума обеспечивает ночной режим. Как и в предыдущих случаях, обогрев имеется у части моделей.
Устройство ZACM-12 MS N1 производится в белом и черном исполнениях и снабжено светящимся индикатором, встроенным в обшивку. Управлять им можно только посредством пульта.
Mitsubishi-Electric
Качественные сплит-системы от японской компании имеют опции охлаждения и подогрева, ионизации, снижения влажности, вентилируют и очищают воздух. При этом уровень шума у них вдвое ниже, чем у мобильных кондиционеров.
Модели MSZ-LN35VG / MUZ-LN35VG рассчитаны на площадь до 30 м², снабжены фильтром тонкой очистки и системой, препятствующей формированию льдинок, имеют ночной режим. У устройств есть WiFi и датчик движения. Направление потока воздуха можно менять.
Daikin
Сплиты имеют доступную цену и долгий срок службы, при этом оснащены всеми основными функциями (охлаждение, подогрев, самоочищение, самодиагностика), а также бесшумной вентиляцией.
Инверторная модель FTXB25C/RXB25C с пультом управления (без подсветки) рассчитана на помещения до м². Она отличается высокой производительностью, имеет ночной режим, работает тихо, очищает воздух от микроорганизмов и запахов.
Зональное распределение
Мультизональные
Мультизональные системы целесообразно применять, когда объемное пространство состоит из условно разделенных зон, каждая из которых отличается параметрами необходимого воздухопритока. При этом структурно разделить их перегородками не представляется возможным. К каждой зоне подводится приточный канал для поставки необходимого воздухопотока с заранее отрегулированными параметрами.
Как правило, мультизональные установки регулируют воздушные массы только по одному из критериев, например, температуре. Остальные же показатели могут отходить от заданных норм.
Применяется, когда внутри одного пространства установлено оборудование, неодинаково выделяющее тепло, требующее определенной температуры, уровня влажности, а также для производственных цехов, складских сооружений с различными веществами, материалами, постоянным пребыванием рабочего персонала и т.д.
Разновидности центральных кондиционеров
Приточно-рециркуляционный центральный кондиционер
В зависимости от внутреннего устройства агрегаты делятся на несколько типов:
- Прямоточные. В системе используется только наружный воздух. Кондиционеры устанавливаются в зданиях, где повышено загрязнение воздуха пылью, токсичными парами, микроорганизмами. Недостаток прямоточного оборудования в затрате больших мощностей на обогрев и охлаждение.
- Рециркуляционные. По каналам циркулирует смесь приточного и вытяжного воздуха. Рециркуляция бывает полная или частичная. Воздух из помещений очищается, увлажняется или сушится, затем отправляется обратно. Вариант подходит для помещений, не имеющих опасных выделений.
- Оборудование с рекуперацией. Кондиционеры используют тепло вытяжного воздуха, чтобы частично нагреть уличный. В специальных теплообменниках (рекуператорах) происходит обмен температурой или смешивание воздушных масс. Система обеспечивает меньший расход электроэнергии.
https://youtube.com/watch?v=nMLZOad1kIw
Проектирование и расчет систем кондиционирования
При подборе нужного холодильного устройства в квартиру часто пользуются экспресс-методикой расчета СКВ, при которой берется во внимание примерная тепловая нагрузка на помещение, относительно чего и выбирается наиболее близкий типоразмер устройства. Подбор производят по номинальной холодопроизводительности
Данная методика расчета подходящей системы кондиционирования позволяет упростить проектировочные работы, но допускает неточности, если применять ее к системам с большими возможностями и более сложным устройством, например, к многозональным СКВ. Она вполне применима при покупке бытовых сплит-систем и оконных/мобильных моноблоков.
Что требуется знать и учитывать при проектировании систем кондиционирования со сложным устройством? В первую очередь смотрят на исходные данные:
- региональное местоположение объекта и расположение относительно сторон света;
- строительные чертежи и планы помещения;
- категорию объекта с учетом противопожарных норм;
- чертежи с указанием размещения всего оборудования здания;
- количество осветительных приборов;
- характеристики энергоносителей;
- данные уже существующих СКВ.
После анализа всех предоставленных данных приступают непосредственно к проектированию СКВ, которое обычно проходит в два этапа.
На первом этапе выбирают систему с техническим обоснованием, почему именно данный тип лучше для этого помещения. Здесь производят расчет системы кондиционирования по мощности, определяют ее расположение на объекте, прописывают число задействованных приборов, определяют параметры площади для установки и вычисляют примерную стоимость всех работ с оборудованием.
Второй этап предполагает разработку рабочего проекта с учетом строительной планировки, теплотехнических характеристик строительных конструкций и технологического задания. Обязательно рассчитывают воздухообмен, тепловой и тепловлажностной баланс помещения, проводят аэродинамический расчет воздушных сетей и гидравлический расчет жидкостных коммуникаций.
Далее все согласуется с заказчиком, СЭС, пожарной инспекцией и по необходимости вносятся изменения в проект. После заказывается оборудование и рабочие чертежи передаются монтажникам.
Преимущества, недостатки центральных установок
Плюсы центрального кондиционирования:
- высокая степень надежности, эффективности в эксплуатации;
- возможность отрегулировать температурный, влажностный режим не только для отдельной комнаты, но и для условно разделенных зон внутри общего пространства;
- режим вентилирования;
- подача свежего очищенного воздухопритока определенного объема;
- установленное дополнительное оборудование доводит подаваемый воздухопоток до соответствия нормативному регламенту;
- низкий уровень рабочего шума;
- блок автоматического управления самостоятельно регулирует режим подачи воздушных масс, степень добавления свежего воздухопритока, степень увлажнения, осушения, очистки, охлаждения, обогрева потока и т.д.

К недостаткам относятся:
- сложная схема установки, требующая проведения монтажных работ по прокладыванию сети воздуховодов, трубопроводов, вентиляционных вытяжек и т.д.;
- высокая стоимость оборудования, установки, дальнейшего технического обслуживания;
- для более гибкого управления температурно-влажностными характеристиками воздухопотока необходим монтаж дополнительного оборудования;
- крупные габариты внешнего блока системы, требующие установки на крыше, отдельного технического помещения, либо целого этажа с необходимым объемом уличного воздухопотока для охлаждения.
Использование центральных установок кондиционирования предполагает обслуживание крупных зданий, многочисленных комнат, больших зон торговых, общественно-культурных пространств. В этом случае высокие материальные затраты на оборудование, установку могут быть оправданы преимуществами центральной системы, ее экономичностью, эффективностью.
Общая характеристика
Основной функциональный блок, фильтрующий, подающий воздух в систему в настроенных параметрах, может быть расположен на крыше здания, на техническом этаже или даже в отдельном оборудованном под него помещении. Из агрегата поток воздуха перемещается по системе по сети воздуховодов и выводится в помещения через вентиляционные решетки, диффузоры, воздухораспределители.
В конструкции помимо воздуховодов располагаются дополнительные устройства, позволяющие довести поток воздуха до необходимых человеку параметров: увлажнить, осушить, обогреть
Поэтому при проектировании системы и разработке схемы функционирования важно правильно рассчитать и учесть все необходимые модули
Разнообразие режимов
Домашний кондиционер может иметь разный набор опций для создания комфортного микроклимата в помещении. Они позволяют также поддерживать нужные параметры в течение дня и оптимизировать работу устройства. К наиболее распространенным из них относятся:
- Автоматизация поддержания температуры. Если ее значение изменяется на 2-3 градуса, устройство переключится на режим, нужный для возвращения к заданному показателю (нагрева или охлаждения), или изменит скорость вращение устройств вентиляции и направление движения воздуха.
- Увлажнение воздуха. У стационарных устройств реализуется посредством накопления влаги из очищенного уличного воздуха, которая затем отдается в комнату в нужном объеме. В передвижных устройствах пользователю необходимо приносить емкость с водой.
- Осушение воздуха. Этот режим полезен в дождливую погоду и в случае, если кому-то из жильцов по состоянию здоровья нужна пониженная влажность. Также он пригодится для проведения ремонтных работ, требующих показателя не выше определенной отметки.
- Ионизация с насыщением воздуха отрицательно заряженными ионами. Они способствуют тому, что пыль собирается в комки и накапливается на поверхностях, а не в легких жильцов. Ее можно будет быстро удалить тряпкой или пылесосом. Также ионизация уменьшает выраженность запахов в помещении. Однако при повышении температуры при воспалительных и иных заболеваниях проводить ее не стоит. От этого жар станет еще сильнее. Также она противопоказана онкологическим больным. Поскольку воздух при ионизации высушивается быстрее, будет хорошо, если кондиционер будет оборудован также функцией увлажнения. Если ее нет, прибор для этой процедуры следует приобрести отдельно.
- Очистка воздуха с использованием фильтров. Помимо приспособления для удаления пыли, типовой прибор также оснащен фотокаталитическим устройством. Некоторые модели оборудуются и дополнительными типами фильтров. Для аллергиков необходим прибор, удаляющий частицы цветочной пыльцы. Также существуют антибактериальные и дезодорирующие фильтры. Последние удаляют табачный дым, запахи, выделяемые животными, и другие пахучие вещества.
- Автоматическая перезагрузка. Благодаря этой опции прибор может возвращаться в прежнее состояние (с теми же настройками и режимом) по окончании цикла работы или после отключения электропитания.
- Ночная программа для минимизации шума. В этом режиме вентилятор устройства работает на минимальной скорости. Температура плавно изменяется на 2-3 градуса в выбранную сторону (охлаждение или нагрев) в течение нескольких часов.
Виды кондиционеров
Системы кондиционирования воздуха, также можно разделить по типовой принадлежности:
- Сплит-системы. Данный вид систем имеет очень много разновидностей и является самым распространённым. Различают сплит-системы по форме и креплению: настенные, напольные, колонного типа. Также можно выделить различия в системе обслуживания: многозональные кондиционеры с расходом хладагента, имеющим возможность замены и кассетного типа.
- Системы с чиллер-фанкойл. Основным отличием является то, что охлаждающим элементом , является не хладагент, а вода. Специальное охлаждающее устройство «чиллер» понижает температуру воды. В некоторых системах чиллер-фанкойл, вместо воды используется незамерзающая жидкость. Чиллер- это фреоновый кондиционер, с одной лишь разницей, что через испаритель проходит вода, а не воздух. С помощью насоса по системе трубопровода вода поступает к фанкойлам. Количество подключенных фанкойлов может достигать большого числа- это зависит от мощности насоса чиллера.
- Прецизионные кондиционеры. Данный тип является высокоточным и предназначен для контроля микроклимата в помещениях с повышенной чувствительностью оборудования. Прецизионные кондиционеры, как правило относятся к шкафному типу. Стоит отметить, что помещения технологического типа обладают повышенными значениями тепловых нагрузок, в отличии от бытовых. Отличительной особенностью данного вида систем, является их бесперебойная работа 24 часа в сутки.
- Канальные кондиционеры. Система такого типа относится к разновидности сплит-систем. Наружный блок соединяется с внутренним посредством воздуховода. Особенностью данного типа, является то, что к внутреннему блоку, находящемся в меж потолочном пространстве, можно подключать несколько внутренних. Система канального кондиционера идеально подходит для помещений с натяжными потолками, кроме того изгибы воздуховодов можно корректировать индивидуально, что позволяет охлаждать несколько комнат при любой планировке квартиры. Стоит отметить, что данный вид кондиционера способен не только нагревать и охлаждать воздух, но и примешивать к нему наружный, что очень благоприятно сказывается на микроклимате в помещении.
- Мультизональные VRV и VRF системы. Данный вид имеет вид улучшенной системы мультисплит кондиционирования. К одному наружному блоку, как и в случае с мультисплит системой подключается несколько внутренних, но в случае с VRV может достигать нескольких десятков. Как и в случае со сплит-системами, системы типа VRV имеют свои разновидности (кассетные, напольные, настенные, колонные и т.п.). Мощность варьируется от 2-х до 25 Квт. Отличительной чертой данной системы, является, то что все её блоки подключаются к единой системе медных трубопроводов или так называемой трассе. Общая трасса состоит из двух- трёх медных труб, к которым в свою очередь возможно подключить до трёх внешних блоков и тридцати внутренних. Такое технологическое решение позволяет расширить систему, если в будущем появится необходимость. Интересным фактом о данной системе, является, то, что обозначение VRV(дословный перевод-переменный объём хладагента) принадлежит компании Daikin, которая первая запатентовала данную систему. На сегодняшний день у других производителей присутствует название VRF (переменный поток хладагента), что по-сути является обозначением той же самой технологии, но не нарушает авторских прав.

Кондиционирование помещений большой площади
Summary:
Описание:
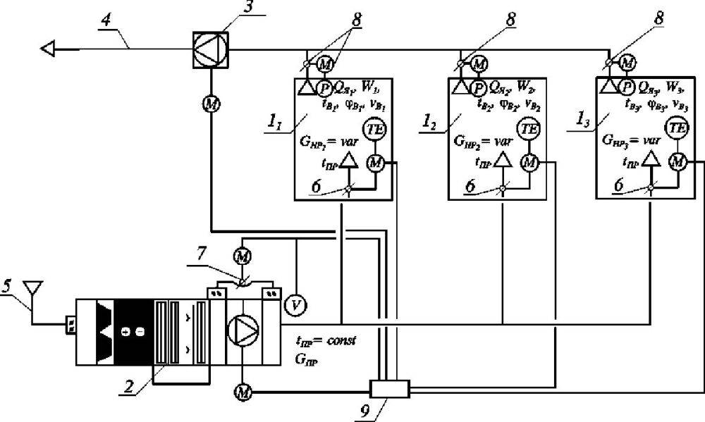
Преимуществом систем кондиционирования, обслуживающих помещения большой площади, такие как выставочные павильоны, должно быть сочетание надежности центральных систем теплохолодоснабжения с гибкостью и экономичностью децентрализации.
Преимуществом
систем кондиционирования, обслуживающих помещения большой площади, такие как
выставочные павильоны, должно быть сочетание надежности центральных систем теплохолодоснабжения с гибкостью и экономичностью
децентрализации.
Технический
анализ инженерных требований и необходимых условий обеспечения комфорта
пользователей, а также энергетических и экологических потребностей позволил
выявить принцип построения децентрализованной системы кондиционирования нового
типа, обладающей преимуществами централизованных систем, но лишенной при этом
ее же некоторых основных недостатков.
– тема на сегодняшний день весьма актуальная, поскольку
возводится немалое количество таких объектов, и планы строительства на
ближайшее время довольно большие.
Основное
техническое решение, применяемое для организации вентиляции и
кондиционирования, – это централизованная система с распределением через диффузоры
вертикальной подачи воздуха.
Собственно
говоря, существуют два вида таких вентиляционных систем:
•
Централизованная система, которая использует в качестве жидкости-теплоносителя
горячую или охлажденную воду, приготавливаемую тепловыми и холодильными
станциями. А станции, в свою очередь, обеспечивают питание
высокопроизводительных систем воздухоподготовки (11 000– 14 000 л/с эквивалентных 40 000– 50 000 м3/ч).
• Децентрализованная система на основе множества моноблочных контуров с
воздушными или водяными конденсаторами для систем WLHP
или WSHP максимальной мощностью, как правило,
не выше 7 000–8 000 л/с (эквивалентных 15 000–16 000 м3/ч), общей чертой
которых является чаще всего серийное производство.
Оба указанных
вида обладают различного рода преимуществами и недостатками, отчего
разработчик, остановив свой выбор на одном из них, вынужден в любом случае идти
на определенные компромиссы, иногда существенные, в ущерб параметрам
экономичности и эксплуатационным характеристикам сети.
Технический
анализ инженерных требований и необходимых условий обеспечения комфорта
пользователей, а также энергетических и экологических потребностей объектов
такого рода позволил выявить принцип построения децентрализованной системы
кондиционирования нового типа, обладающей преимуществами централизованных
систем, но лишенной при этом ее же некоторых основных недостатков.





































