Самостоятельная маркировка контактов
Ручное обозначение фазы и нуля в электрике используется при разметке кабелей во время наладочных работ электриков или в старых домах. Использовать для этих целей можно:
- кембрики для разметки проводов
- изоленту
- термоустойчивые кембрики
- термоустойчивую ленту
Разметка может находится только в специальном месте – там, где провод заходит в шину. Лента, кембрики для разметки проводов могут быть разного размера, цвета и иметь напечатанные буквы и цифры. Для цветовой маркировки можно использовать цветную изоленту. Длина бирки по ГОСТу должна быть не менее 2,5 см. Как правило вручную размечаются фазовые и нулевые провода, вовлеченные в монтажные работы или утратившие заводскую маркировку.
Если необходимо разметить кабели в электрощите, то придется размечать каждый кабель по порядковым номерам, отмечая место расположения электроприбора, давай номер и буквенное обозначение каждому проводу.
Разметка двужильных проводов
При разметке двужильных проводов для определения фазы можно использовать индикаторную отвертку – при контакте с фазой и подаче напряжения загорается светодиод. Таким образом можно легко отметить, как обозначается фаза и ноль для двухжильного провода. Да многожильных проводов такой способ может подойти только для определения нуля, на любой фазовый контакт прибор будет реагировать одинаково. Не стоит забывать, что для разметки фазы подходят красный, черный, коричневый и, в некоторых случаях, фиолетовый цвета, а нуль отмечается белым или синим цветом. Для разметки лучше использовать термоустойчивые ПВХ трубки или каналы.
Разметка трехжильных проводов
При разметке трехжильных проводов стоит воспользоваться мультиметром для определения фазы, нуля и земли. Мультиметр сравнивает напряжение на концах двух проводов, и, как правило, значение будет выше на сопряжении “фаза-ноль”, чем “фаза-земля”. После определения значения провода можно проводить маркировку все теми же термоустойчивыми ПВХ трубками в соответствие с цветовой схемой и ГОСТом. N – белый и синий, L – красный, черный, коричневый и др., PE – желто-зеленый.
Подводя итоги можно сказать, что каждая деталь в оформлении провода важна – никогда не стоит упускать из вида его цвет, толщину, различные бирки, буквенно-цифровые обозначения. Благодаря всему этому можно легко понять, как обозначают фазу и ноль в электрике, какой провод заземлен, какой нейтральный, а какой находится под напряжением. Если знать, как обозначается фаза и ноль в электрике и уметь обращаться с электронными цепями приборов и понимать обозначения (они все прописаны в ПУЭ и ГОСТ Р 50462-2009), можно легко починить устройство, при этом обезопасив себя от удара электрическим током.
Проверка фазы ноля
Не все производители выполняют требования по маркировке сетей, кроме того, в старых кабелях «советских времен» она вообще отсутствует, что не позволяет предварительно уточнить назначение жил. Для того чтобы в этом случает правильно установить электрооборудование, например, розетку, обозначение уточняют приборным методом и в местах соединения маркируют ручным способом термоусадочной трубкой.
При выполнении работ по проверке фаза/нуль нужно принять меры безопасности, не рекомендуется проводить эти работы персоналу, не обученному правилам безопасной эксплуатации электроустановок, поскольку при несоблюдении их человек может быть смертельно травмирован электротоком, в этом случае лучше пригласить квалифицированного электрика. Мультиметр может проверять напряжение, сопротивление и ток. Это омметр, вольтметр и амперметр в одном приборе.
Подготовка электрического мультиметра к измерениям:
- Устанавливают True RMS на значение «AC» или «V» с волнистой линией, выбирают приблизительное напряжение, которое нужно проверить.
- Вставляют черный зонд в общий (COM) порт измерителя, а красный — в тестовый порт.
- При проведении испытаний убеждаются, что руки не будут соприкасаться с электрической цепью под напряжением или металлическим датчиком. Нужно прикасаться только к пластиковым или изолированным ручкам зонда.
Шаблон тестирования 3-х фазной сети:
- Помещают черный зонд в фазу 1, а красный зонд в фазу 2. Считывают и записывают напряжение между фазами 1 и 2.
- Затем оставляют черный зонд на фазе 1 и перемещают красный на фазу 3, также фиксируют напряжение между фазами 1 и 3.
- Помещают черный зонд на фазу 2, а красный зонд на фазу 3, контролируют напряжение между фазами 2 и 3.
- Усредняют все три ветви, сложив общее суммарное напряжение и разделив на три, находят рабочее напряжение.
- Убеждаются, что все трехфазные напряжения находятся в пределах 3%.
Дополнительная информация. С помощью мультиметра возможно определить фазу в домашней однофазной сети. Диапазон измерения — выше 220 В. Щуп нужно подключить к гнезду «V», им поочерёдно прикасаются к проводам. Когда на приборе появится 8-15 В — это будет означать, что есть фаза, а ноль на шкале это нулевой провод, поскольку в нем отсутствует нагрузка.
Можно отметить, что в современных сложных схемах электроснабжения невозможно обеспечить надежность и безопасность энергосистемы в целом без применения стандартизации цветового и буквенного обозначения кабелей, которая служит единственным источником для идентификации в распределительных цепях постоянного и переменного тока.

Монтажные работы часто приводят к появлению большого числа проводов. Как в ходе работ, так и после их завершения всегда появляется потребность в идентификации назначения проводников. Каждое соединение использует в зависимости от своей спецификации либо два, либо три проводника. Наиболее простым способом идентификации проводов и жил кабеля является окрашивание их изоляции в определенный цвет. Далее в статье мы расскажем о том,
- как обозначается фаза и ноль способом присвоения им определенных цветов;
- что обозначают буквы L, N, PE в электрике по-английски и какое соответствие их русскоязычным определениям,
а также другую информацию на эту тему.
Цветовая идентификация существенно уменьшает сроки выполнения ремонтных и монтажных работ и позволяет привлечь персонал с более низкой квалификацией. Запомнив несколько цветов, которыми обозначены проводники, любой домохозяин сможет правильно присоединить их к розеткам и выключателям в своей квартире.
Принцип построения и назначение защитного заземления
Если говорить простыми словами, защитное заземление формируется следующим образом. Заземляющий провод подключается к нетоковедущей металлической части.
На следующем этапе «земля», подключенная к оборудованию, объединяется, а далее идет отдельным проводом или шинкой к заземляющему устройству.
В случае пробоя напряжения на металлический корпус и прикосновения к нему человека потенциал идет через землю, а не через тело. Благодаря низкому сопротивлению, быстрее срабатывает защит и УЗО.
Для сравнения R заземляющего контура всего 4 Ом или меньше, а человека — более 1000 Ом. По закону Ома мы знаем, что ток всегда идет по пути наименьшего сопротивления.
ПОПУЛЯРНОЕ У ЧИТАТЕЛЕЙ: Что такое диммер и для чего он нужен?

Таким образом, защитное заземление предназначено для решения таких задач:
- уменьшение разницы потенциалов между заземляемым устройством и иными предметами и защита жизни человека;
- отвод тока в землю и повышение его значений для срабатывания защитных устройств (УЗО, автоматов).
Следовательно, при прокладывании проводника для заземления важно позаботиться о наличии защитных устройств. Последние должны быстро реагировать на утечку или высокие токи, отсекая поврежденный участок. Чем быстрее это произойдет, тем лучше
Чем быстрее это произойдет, тем лучше.
Фазный проводник, его определение по цвету или иначе
Фаза всегда монтируется проводами, изоляция которых окрашена в любые цвета, но не синий или желтый с зеленым: только зеленый или только желтый. Фазный проводник всегда соединяется с контактами коммутаторов. Если при монтаже в наличии розетки, в которых есть клемма, маркированная буквой L, она соединяется с проводником в изоляции черного цвета. Но бывает так, что монтаж выполнен без учета цветовой маркировки проводников фазы, нуля и заземления.
В таком случае для выяснения принадлежности проводников потребуется индикаторная отвертка и тестер (мультиметр). По свечению индикатора отвертки, которой прикасаются к токопроводящей жиле, определяется фазный провод — индикатор светится. Прикосновение к жиле заземления или зануления не вызывает свечение индикаторной отвертки . Чтобы правильно определить зануление и заземление, надо измерить напряжение, используя мультиметр. Показания мультиметра, щупы которого присоединены к жилам фазного и нулевого провода, будут больше, чем в случае прикосновения щупами к жилам фазного провода и заземления.
Поскольку фазный провод перед этим однозначно определяется индикаторной отверткой , мультиметр позволяет завершить правильное определение назначения всех трех проводников.
Буквенные обозначения, нанесенные на изоляцию проводов, не имеют отношения к назначению провода. Основные буквенные обозначения, которые присутствуют на проводах, а также их содержание, показаны ниже.
Принятые в нашей стране цвета для указания назначения проводов могут отличаться от аналогичных цветов изоляции проводов других стран. Такие же цвета проводов используются в
- Беларуси,
- Гонконге,
- Казахстане,
- Сингапуре,
- Украине.
Более полное представление о цветовом обозначении проводов в разных странах дает изображение, показанное далее.
Цветовые обозначения проводов в разных странах
В нашей стране цветовая маркировка L, N в электрике задается стандартом ГОСТ Р 50462 – 2009. Буквы L и N наносятся либо непосредственно на клеммы, либо на корпус оборудования вблизи клемм, например так, как показано на изображении ниже.
Этими буквами обозначают по-английски нейтраль (N), и линию (L — «line»). Это означает «фаза» на английском языке. Но поскольку одно слово может принимать разные значения в зависимости от смысла предложения, для буквы L можно применить такие понятия, как жила (lead) или «под напряжением» (live). А N по-английски можно трактовать как №null» — ноль. Т.е. на схемах или приборах эта буква означает зануление. Следовательно, эти две буквы — не что иное как обозначения фазы и нуля по-английски.
Также из английского языка взято обозначение проводников PE (protective earth) — защитное заземление (т.е. земля). Эти буквенные обозначения можно встретить как на импортном оборудовании, маркировка которого выполнена латиницей, так и в его документации, где обозначение фазы и нулевого провода сделано по-английски. Российские стандарты также предписывают использование этих буквенных обозначений.
Поскольку в промышленности существуют еще и электрические сети , и цепи постоянного тока, для них также актуально цветовое обозначение проводников. Действующие стандарты предписывают шинам со знаком плюс, как и всем прочим проводникам и жилам кабелей положительного потенциала, красный цвет. Минус обозначается синим цветом. В результате такой окраски сразу хорошо заметно, где какой потенциал.
Чтобы читателям запомнились цветовые и буквенные обозначения, в заключение еще раз перечислим их вместе:
фаза обозначается буквой L и не может быть по цвету желтой, зеленой или синей.
В занулении N, заземлении PE и совмещенном проводнике PEN используются желтый, зеленый и синий цвета.
На для проводников и шин применяются красный и синий цвета.
Цвета шин и проводов на постоянном токе
Не будет лишним показать цветовое обозначение шин и проводов для трех фаз:
Библия электрика ПУЭ (Правила устройства электроустановок) гласит: электропроводка по всей длине должна обеспечить возможность легко распознавать изоляцию по ее расцветке.
В домашней электросети, как правило, прокладывают трехжильный проводник, каждая жила имеет неповторимую расцветку.
- Рабочий нуль (N) – синего цвета, иногда красный.
- Нулевой защитный проводник (PE) – желто-зеленого цвета.
- Фаза (L) – может быть белой, черной, коричневой.
В некоторых европейских странах существуют неизменные стандарты в расцветке проводов по фазе. Силовой для розеток – коричневая, для освещения — красный.
Обозначение заземления (PE)
Кроме обозначения фазы и нуля, в электрике также применяется специальное буквенное указание PE (Protective Earthing) для провода заземления. Как правило, они всегда входят в состав кабеля, наряду с нулевыми и фазными жилами. Подобным образом маркируются также контакты и зажимы, предназначенные для коммутации с заземляющим нулевым проводом.
Для удобства монтажа жилы для заземления помещены в желто-зеленую изоляцию. Домашний мастер должен уяснить, что эти цвета всегда указывают только на заземляющие провода. Для обозначения фазы и нуля в электрике желтый и зеленый цвет никогда не используется.

Как показывает практика, при организации электрических сетей в зданиях жилого сектора иногда допускаются нарушения общепринятых нормативов использования цвета изоляции и соответствующей буквенно-цифровой маркировки. В таком случае не всегда достаточно обладать умением расшифровывать обозначения L, N или РЕ.

Чтобы подключение электрооборудования было действительно безопасным, необходимо проверять соответствие маркировки реальному положению вещей. Для этого используют специальные приборы (тестеры) или подручные приспособления. При отсутствии опыта подобных работ для собственной безопасности лучше пригласить опытного электрика с соответствующим допуском.
Обозначение l и n в электрике
Обозначение фазы и нуля в электрике введено для того, чтобы электрические сети были безопасными и удобными в использовании. Для этого используется специальная буквенная маркировка (l и n) и изоляция соответствующего цвета. Также могут встречаться жилы с маркировкой РЕ желто-зеленого цвета: таким образом обозначены заземляющие провода.

Кроме того, эти же буквенные обозначения применяются на соединительных контактах и клеммах. Все, что потребуется сделать во время установки электроприбора – подвести каждый из проводов на клемму. Для перестраховки каждый из проводов желательно проверить тестером.

На фото ниже хороший пример как обозначаются L и N в электрике на оборудовании. В частности на фото промаркированы клеммы УЗМ (устройства защиты многофункциональное) для правильного подключения проводов.
Для того чтобы правильно прочитать и понять, что означает та или иная схема или чертеж, связанные с электричеством, необходимо знать, как расшифровываются изображенные на них значки и символы. Большое количество информации содержат буквенные обозначения элементов в электрических схемах, определяемые различными нормативными документами. Все они отображаются латинскими символами в виде одной или двух букв.
Буквенная маркировка проводов

Стандарты буквенной и цветовой маркировки проводов Для бытовых и промышленных электролиний применяются изолированные провода с внутренними токопроводящими жилами. Изделия отличаются в зависимости от цвета изоляционного покрытия и маркировки. Обозначение фазы и нуля в электрике ускоряет ремонтные и монтажные работы.
Маркировка кабелей в электрических установках под напряжением до 1000 В регулируется ГОСТ Р 50462-2009:
- в п. 6. 2.1 указывается, что нулевой проводник маркируется как N;
- пункт 6.2.2. гласит, что провод защиты с заземлением обозначается PE;
- в п. 6.2.12 сказано, что в электрике L является фазой.
L – обозначение фазы

Обозначение L и N в электрике В сети переменного тока под напряжением находится фазный провод. В переводе с английского слово Line имеет значение активный проводник, линия, поэтому маркируется буквой L. Фазные проводники обязательно покрываются цветной изоляцией, поскольку, находясь в оголенном состоянии, могут стать причиной ожогов, травм человека, возгорания или выхода из строя различного оборудования.
N – буквенный символ нуля
Знак нулевого или нейтрального рабочего кабеля – N, от сокращения терминов neutral или NULL. При составлении схемы так маркируются клеммы коммутации нуля в однофазной или трехфазной сети.
PE – индекс заземления

Маркировка заземления Если проводка заземлена, применяется буквенный маркер PE. С английского значение Protective Earthing переводится как провод заземления. Аналогично будут обозначаться зажимы и контакты для коммутации с заземляющим нулем.
Параметры классификации проводов
Типовое наименование кабеля содержит буквы и цифры. С помощью расшифровки этих символов можно узнать главные характеристики продукции данной категории:
- материалы проводника (оболочки);
- количество жил;
- площадь поперечного сечения;
- дополнительные параметры.
Пример расшифровки (АВБбв-нг):
- А – жила изготовлена из алюминия (медь не маркируется);
- В – изоляционные оболочки сделаны из ПВХ;
- Бб – защита от механических повреждений, из стальной ленты без демпфирующей прокладки;
- нг – в состав полимерной оболочки добавлены компоненты, предотвращающие горение.
Цвет провода заземления
По современным стандартам, проводник заземления имеет желто-зеленый цвет. Выглядит это обычно как желтая изоляция с одной или двумя продольными ярко-зелеными полосами. Но встречаются также окраска из поперечных желто-зеленых полос. Такого цвета могут быть заземление.
В некоторых случаях, в кабеле могут быть только желтые или ярко-зеленые проводники. В таком случае «земля» имеет именно такой цвет. Такими же цветами она отображается на схемах — чаще ярко-зеленым, но может быть и желтым. Подписывается на схемах или на аппаратуре «земля» латинскими (английскими) буквами PE. Так же маркируются и контакты, к которым «земляной» провод надо подключать.
Иногда профессионалы называют заземляющий провод «нулевой защитный», но не путайте. Это именно земляной, а защитный он потому, что снижает риск поражения током.
Какого цвета нулевой провод
Ноль или нейтраль имеет синий или голубой цвет, иногда — синий с белой полосой. Другие цвета в электрике для обозначения нуля не используются. Таким он будет в любом кабеле: трехжильном, пятижильном или с большим количеством проводников.
Какого цвета нулевой провод? Синий или голубой. Синим цветом обычно рисуют «ноль» на схемах, а подписывают латинской буквой N. Специалисты называют его рабочим нулем, так как он, в отличие от заземления, участвует в образовании цепи электропитания. При прочтении схемы его часто определяют как «минус», в то время как фаза считается «плюсом».
Цвет нуля, нейтрали
Провод «ноля» — должен быть синего цвета. В РЩ надо подключать к нулевой шине, которая обозначается латинской буквой N. К ней же нужно подключить все провода синего цвета. Шина подсоединена к вводу посредством счетчика или же напрямую, без дополнительной установки автомата.
В коробке распределения, все провода (за исключением провода с выключателя) синего цвета (нейтрали) соединяются и не участвуют в коммутации. К розеткам провода синего цвета «ноль» подключаются к контакту, который обозначается буквой N, которая маркируется на обратной стороне розеток.
Цвет фазы
Обозначение провода фазы не столь однозначно. Он может быть, либо коричневым, либо черным, либо красным, или же другими цветами кроме синего, зеленого и желтого.
В квартирном РЩ фазовый провод, идущий от потребителя нагрузки, соединяется с нижним контактом автоматического выключателя либо к УЗО. В выключателях осуществляется коммутация фазового провода, во время выключения, контакт замыкается и напряжение подаётся к потребителям. В фазных розетках черный провод нужно подключить к контакту, который маркируется буквой L.
Примеры защитных проводников и их назначение
Примеры защитных проводников, согласно ГОСТ Р 50571.5.54-2013 , включают в себя: защитный проводник уравнивания потенциалов, используемый для выполнения защитного уравнивания потенциалов, защитный заземляющий проводник, который применяют для выполнения защитного заземления. Защитными проводниками также являются РЕN-, РЕM- и РЕL-проводники, которые, во-первых, выполняют функции защитных заземляющих проводников и, во-вторых, нейтральных, средних и линейных проводников.
Обратимся к книге , автор которой Ю.В. Харечко более подробно описывает назначение различных защитных проводников:
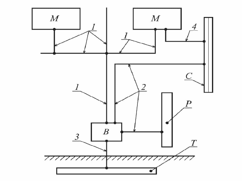
На рисунке 5 представлена схематическая иллюстрация видов защитных проводников, применяемых в электроустановке здания, и основные виды проводящих частей, к которым присоединяют защитные проводники.

Рис. 5. Заземляющие и защитные проводники (на основе рисунка 8 из книги Харечко Ю.В.)
На рисунке 5 следующие обозначения:
- 1 – защитный проводник;
- 2 – главный проводник уравнивания потенциалов;
- 3 – заземляющий проводник;
- 4 – проводник дополнительного уравнивания потенциалов;
- B – главный заземляющий зажим;
- M – открытая проводящая часть;
- C – сторонняя проводящая часть;
- P – металлическая труба водопровода;
- T – заземлитель.
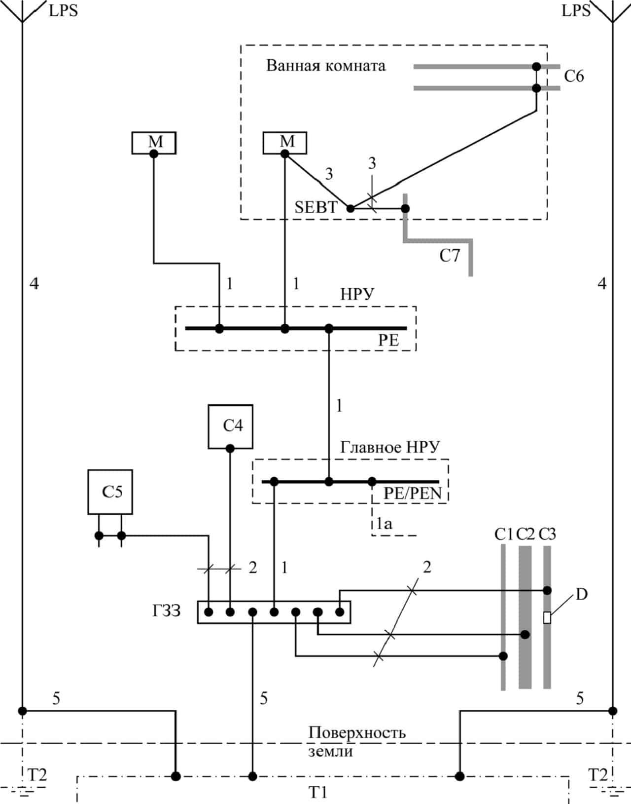
На рисунке 6 устройство защитных проводников показано более подробно (эта схема взята из ГОСТ Р 50571.5.54-2013).

Рис. 6. Примеры заземляющего устройства, заземляющих электродов фундамента, защитных проводников и защитных проводников уравнивания потенциалов (на основе рисунка В.54.1 из )
На рисунке 6 следующие обозначения:
- C – сторонняя проводящая часть;
- C1 – водопроводная труба, металлическая снаружи;
- C2 – канализационная труба, металлическая снаружи;
- C3 – газопроводная труба с изолирующей вставкой, металлическая снаружи;
- C4 – кондиционирование воздуха;
- C5 – система отопления;
- C6 – металлическая водопроводная труба (например, в ванной комнате);
- C7 – металлическая канализационная труба (например, в ванной комнате);
- D – изолирующая вставка;
- НРУ – низковольтное распределительное устройство;
- ГЗЗ – главный заземляющий зажим;
- SEBT – зажим дополнительного уравнивания потенциалов;
- T1 – заземляющий электрод фундамента, заделанный в бетон или грунт;
- T2 – заземляющий электрод для системы молниезащиты, если необходимо;
- LPS – система молниезащиты, при ее наличии;
- PE – защитный зажим (зажимы) в низковольтном распределительном устройстве;
- PE/PEN – защитный или PEN зажим (зажимы) в главном низковольтном распределительном устройстве;
- M – открытая проводящая часть;
- 1 – защитный заземляющий проводник (PE);
- 1а – защитный проводник или PEN-проводник от питающей сети, при его наличии;
- 2 – защитный проводник уравнивания потенциалов для присоединения к главному заземляющему зажиму;
- 3 – защитный проводник дополнительного уравнивания потенциалов;
- 4 – проводник токоотвода системы молниезащиты (LPS), при его наличии;
- 5 – заземляющий проводник.
Фазный проводник, его определение по цвету или иначе
Фаза всегда монтируется проводами, изоляция которых окрашена в любые цвета, но не синий или желтый с зеленым: только зеленый или только желтый. Фазный проводник всегда соединяется с контактами коммутаторов. Если при монтаже в наличии розетки, в которых есть клемма, маркированная буквой L, она соединяется с проводником в изоляции черного цвета. Но бывает так, что монтаж выполнен без учета цветовой маркировки проводников фазы, нуля и заземления.
В таком случае для выяснения принадлежности проводников потребуется индикаторная отвертка и тестер (мультиметр). По свечению индикатора отвертки, которой прикасаются к токопроводящей жиле, определяется фазный провод – индикатор светится. Прикосновение к жиле заземления или зануления не вызывает свечение индикаторной отвертки . Чтобы правильно определить зануление и заземление, надо измерить напряжение, используя мультиметр. Показания мультиметра, щупы которого присоединены к жилам фазного и нулевого провода, будут больше, чем в случае прикосновения щупами к жилам фазного провода и заземления.
Поскольку фазный провод перед этим однозначно определяется индикаторной отверткой , мультиметр позволяет завершить правильное определение назначения всех трех проводников.
Буквенные обозначения, нанесенные на изоляцию проводов, не имеют отношения к назначению провода. Основные буквенные обозначения, которые присутствуют на проводах, а также их содержание, показаны ниже.

Принятые в нашей стране цвета для указания назначения проводов могут отличаться от аналогичных цветов изоляции проводов других стран. Такие же цвета проводов используются в
- Беларуси,
- Гонконге,
- Казахстане,
- Сингапуре,
- Украине.
Более полное представление о цветовом обозначении проводов в разных странах дает изображение, показанное далее.

Цветовые обозначения проводов в разных странах
В нашей стране цветовая маркировка L, N в электрике задается стандартом ГОСТ Р 50462 – 2009. Буквы L и N наносятся либо непосредственно на клеммы, либо на корпус оборудования вблизи клемм, например так, как показано на изображении ниже.

Этими буквами обозначают по-английски нейтраль (N), и линию (L – «line»). Это означает «фаза» на английском языке. Но поскольку одно слово может принимать разные значения в зависимости от смысла предложения, для буквы L можно применить такие понятия, как жила (lead) или «под напряжением» (live). А N по-английски можно трактовать как №null» – ноль. Т.е. на схемах или приборах эта буква означает зануление. Следовательно, эти две буквы – не что иное как обозначения фазы и нуля по-английски.
Также из английского языка взято обозначение проводников PE (protective earth) – защитное заземление (т.е. земля). Эти буквенные обозначения можно встретить как на импортном оборудовании, маркировка которого выполнена латиницей, так и в его документации, где обозначение фазы и нулевого провода сделано по-английски. Российские стандарты также предписывают использование этих буквенных обозначений.
Поскольку в промышленности существуют еще и электрические сети , и цепи постоянного тока, для них также актуально цветовое обозначение проводников. Действующие стандарты предписывают шинам со знаком плюс, как и всем прочим проводникам и жилам кабелей положительного потенциала, красный цвет. Минус обозначается синим цветом. В результате такой окраски сразу хорошо заметно, где какой потенциал.
Чтобы читателям запомнились цветовые и буквенные обозначения, в заключение еще раз перечислим их вместе:
фаза обозначается буквой L и не может быть по цвету желтой, зеленой или синей.

В занулении N, заземлении PE и совмещенном проводнике PEN используются желтый, зеленый и синий цвета.

На для проводников и шин применяются красный и синий цвета.

Цвета шин и проводов на постоянном токе
Не будет лишним показать цветовое обозначение шин и проводов для трех фаз:

Библия электрика ПУЭ (Правила устройства электроустановок) гласит: электропроводка по всей длине должна обеспечить возможность легко распознавать изоляцию по ее расцветке.
В домашней электросети, как правило, прокладывают трехжильный проводник, каждая жила имеет неповторимую расцветку.
- Рабочий нуль (N) – синего цвета, иногда красный.
- Нулевой защитный проводник (PE) – желто-зеленого цвета.
- Фаза (L) – может быть белой, черной, коричневой.
В некоторых европейских странах существуют неизменные стандарты в расцветке проводов по фазе. Силовой для розеток – коричневая, для освещения – красный.





































